一品楼太原论坛免费版,郑州耍耍逍遥论坛2025 ,全国信息2025威客,唐人阁论坛2025

咨询热线:180 1700 5465

热门关键词: 冷冻式干燥机 吸附式干燥机 过滤器及辅助产品
当前位置:首页 > 资讯中心 > 吸附式干燥机资讯

联系我们

电话:021-59105602

手机:18017005465

地址:上海市金山区金山工业园

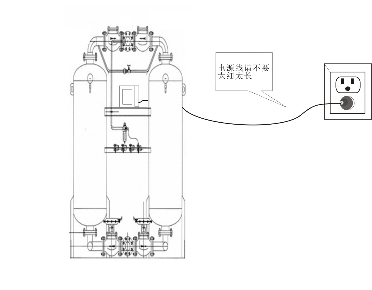
吸干机电源安装注意事项?

2021-03-25

1、额定电压波动范围在+5%范围以内为可用电压。

2、电源进线的线径需视电流大小及线路长短而定,应避免过细或者过长,以免引起电线绝缘老化自然或电压降。

吸干机电源安装注意事项?吸附式干燥机

3、电源务必装有漏电?;て鞑⑹褂枚懒⒌缭?,不要几台设备共用电源,且保险丝不能用铜丝替代。

4、电源中间不允许接驳或引线,可能会使电压下降而不运转,配线使用时一定要有可靠的接地线。

吸附式干燥机吸附式干燥机

以上为沪盛小编为大家简单的介绍,希望对你们大家有帮助,更多冷冻式干燥机方面的知识,大家可以随时关注我们沪盛冷冻式干燥机官网,这里有更新、更全面的冷冻式干燥机知识。

热品推荐 / HOT PRODUCT
  • 压缩空气组合式干燥机

    控制方式:微机程序

    型号:HSD-1-200MZ

    立即咨询

  • 无热再生吸附式干燥机

    再生方式:无热再生

    型号:HSD-1-200WXF

    立即咨询

  • 铝合金超级管道

    型号:DN20-DN200

    工作压力:<16bar

    立即咨询

QQ客服